東晟產品分類
聯系我們
廣東東晟密封科技有限公司
電話:
傳真:
地址:石碣鎮橫滘工業區偉業街
郵編:523302
E-mail:
典型液壓系統及應用 | 密封技術
來源:廣東東晟密封科技有限公司 - www.yjh69.com更新時間:2017-06-30
液壓系統(Hydraulic systems)的作用為通過改變壓強增大作用力。
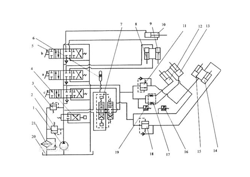
一個完整的液壓系統由五個部分組成,即動力元件、執行元件、控制元件、輔助元件和液壓油。東晟密封件告訴您液壓系統可分為兩類:液壓傳動系統和液壓控制系統(圖1所示的就是液壓密封件鏟運機液壓系統結構圖)。
液壓系統(液壓密封件系統)是根據液壓設備的工作要求,選用適當的基本回路構成,其原理一般用液壓系統圖來表示。液壓密封件系統圖反映了液壓系統所采用的液壓元件的類型、電動機規格、液壓系統的動作順序、控制方式等內容。分析一個較復雜的液壓系統,大致可以按以下步驟進行:
1.了解設備對液壓系統的要求;
2.根據設備對系統(液壓密封件系統)的要求,以執行元件為中心將整個系統分解為若干個子系統。
3.根據對執行元件的動作要求,參照電磁鐵動作順序表,表步分析中子系統的換向回路、調速回路、壓力控制回路等。
4.根據設備各執行元件間的互鎖、同步、順序動作、和互不干擾等要求,分析各子系統之間的聯系。
5.歸納總結整個系統(液壓密封件系統圖)的特點,以加深對系統的理解。
液壓傳動(液壓傳動密封件系統)在機械制造、工程機械、運輸、船舶、航空、航天等領域在著廣泛的應用,因各種設備的工作要求不同,其液壓系統的組成、工作原理和特點不也不盡相同。后續東晟密封件會不斷更新關于常見的典型液壓系統工作原理及應用等。
了解更多液壓密封件的問題,就在東晟密封件網哦!
本文章來自于網絡共享,版權歸原作者所有,如有侵權請告知,24小時內即刻下線!
